
1. 概述
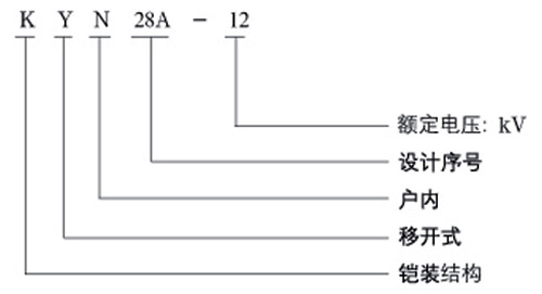
KYN28A-12 铠装移开式交流金属封闭开关设备(又称 GZSI 开关设备)系由西安森源公司开发和提供技术转让的先进中压开关设备。它适用于三相交流 50Hz 电力系统,用于接受和分配电能并对电路实行控制、保护及监测。
符合标准:
GB3906《3.6~40.5kV 交流金属封闭开关设备》
GB11022《高压开关设备通用技术条件》
IEC298(1990)《额定电压1kV以上50kV及以下交流金属封闭开关设备和控制设备》
DL404-91《户内交流高压开关柜订货技术条件》
2. 型号及其含义

3. 使用条件
环境温度:最高温度 +40℃,最低温度 -10℃;
相对湿度:日平均相对湿度 < 95%;月平均相对湿度 < 90%;
海拔高度:1000m 以下;
抗地震度:地震烈度不超过 8 度;
周围空气应不受腐蚀性或可燃性气体、水蒸气等明显污染;
无经常性的剧烈震动场所;
在超过 GB3906 规定的正常的环境条件下使用时,可与我公司协商。
4. 主要技术参数
| 序号 | 项目 | 单位 | 参数 | |||
|---|---|---|---|---|---|---|
| 1 | 额定工作电压 | kV | 3.6, 7.2, 12 | |||
| 2 | 额定频率 | Hz | 50 | |||
| 3 | 额定电流 | A | 630, 1250, 1600, 2000, 2500, 3150 | |||
| 4 | 额定热稳定电流(4S) | kA | 16, 20, 25, 31.5, 40, 50 | |||
| 5 | 额定动稳定电流(峰值) | kA | 40, 50, 63, 80, 100, 125 | |||
| 6 | 额定短路开断电流 | kA | 16, 20, 25, 31.5, 40, 50 | |||
| 7 | 额定短路关合电流(峰值) | kA | 40, 50, 63, 80, 100, 125 | |||
| 8 | 额定绝缘水平 | 1min工频耐受电压(有效值) | kV | 24 | 32 | 42 |
| 雷电冲击耐受电压(峰值) | kV | 40 | 60 | 75 | ||
| 9 | 防护等级 | 外壳为 IP4X,隔室间、断路器室门打开时为 IP2X | ||||
5. 订货须知
主接线方案系统图、配电室平面布置图及开关柜的排列配置图等;
开关柜控制、测量及保护功能的要求以及其人闭锁和自动装置的要求;
开关柜内主要电气元件的型号、规格及数量;
主母线、须母线规格材质;
备品、备件的名称及数量;
特殊要求同我方协商。